Call Us

9922576686

Email Us

asgtsolutionpvtltd@gmail.com

Process Engineering


Concept of Process Plant

Our process engineering services begin with the conceptualization of the process plant. We work closely with our clients to understand their requirements and develop a concept that optimizes efficiency, safety, and cost-effectiveness.


Block Diagram

We create block diagrams that provide a simplified representation of the process flow within the plant. These diagrams serve as a high-level overview, showing the main process steps and the flow of materials and energy.


Process Flow Diagram (PFD)

Our process flow diagrams (PFDs) provide a detailed representation of the process, including all major equipment, control systems, and process streams. These diagrams are essential for understanding the overall process and identifying potential areas for optimization.


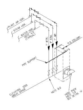
Utility Distribution Diagram

We design utility distribution diagrams that map out the distribution of utilities such as water, steam, and electricity within the plant. These diagrams ensure that all utilities are supplied efficiently and reliably to the necessary equipment and systems.


Process & Instrumentation Diagram (P&ID)

Our process and instrumentation diagrams (P&IDs) provide a detailed representation of the process control systems, including all instrumentation, control valves, and piping. These diagrams are critical for the design, operation, and maintenance of the plant’s control systems.


Hydraulic Calculations

We perform hydraulic calculations to ensure that all piping and equipment are designed to handle the required flow rates and pressures. Our calculations help prevent issues such as cavitation, pressure drops, and flow imbalances.


Process Data Sheet

We provide detailed process data sheets that specify the design parameters and performance requirements for all major process equipment. These data sheets are essential for equipment selection, procurement, and operation.


Equipment Data Sheet

Our equipment data sheets provide detailed specifications for all major equipment, including pressure vessels, heat exchangers, and pumps. These data sheets ensure that all equipment is designed, selected, and operated to meet the project’s requirements.


Valve Data Sheet

We provide valve data sheets that specify the design and performance requirements for all valves within the process. These data sheets include information on valve type, materials, pressure ratings, and actuation methods.


Instruments Data Sheet

Our instrument data sheets provide detailed specifications for all instrumentation, including sensors, transmitters, and controllers. These data sheets ensure that all instruments are selected and installed to meet the process control requirements.